新聞中心
推薦產品

- 攪拌式浮選機
攪拌式浮選機工作原理攪拌式浮選機工作時,隨葉輪轉動,槽內礦漿從四面經槽底由葉輪下端吸氣至葉輪葉片之間......

- BF浮選機
BF浮選機設備可普遍用以稀有金屬、輕金屬、和礦山企業物的選別,浮選藥劑槽合適于大、中小型浮選藥劑廠的......

- XJM浮選機
XJM浮選機工作原理XJM浮選機屬機械攪拌自吸式式浮選機,關鍵用以篩分0.5毫米下列的煤末,與此同時......
工藝流程
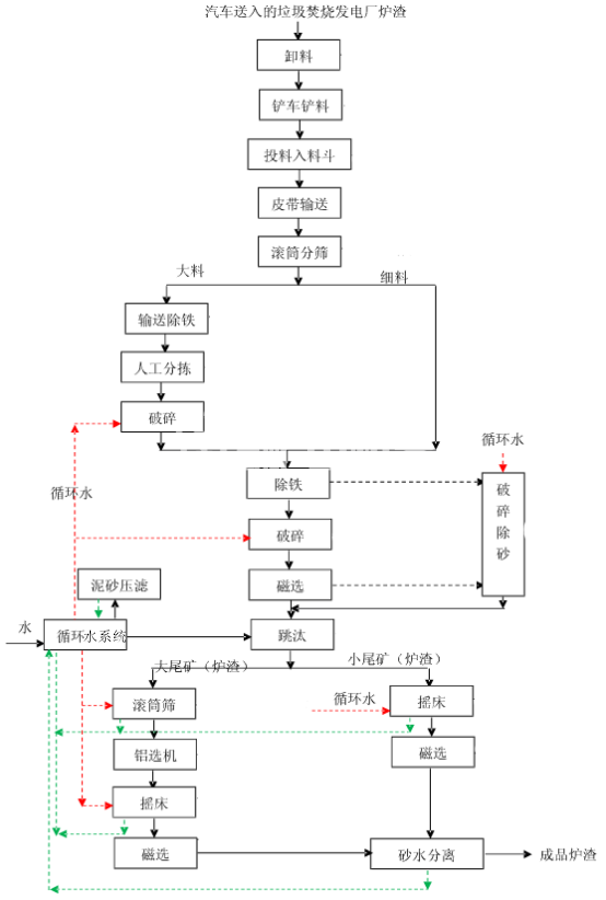
垃圾發電廠爐渣處理流程
垃圾發電廠是一種將垃圾轉化為能源的設施,它可以有效地減少垃圾的堆積,同時也能夠為社會提供可再生能源。然而,在垃圾發電過程中,會產生大量的爐渣,如果不加以處理,會對環境造成很大的污染。因此,爐渣的處理是垃圾發電廠運營中非常重要的一環。
本文將介紹垃圾發電廠爐渣處理的流程,幫助讀者了解爐渣的處理過程,減少對環境的影響。
一、爐渣的生成
在垃圾發電廠的燃燒過程中,垃圾被燃燒成為灰燼和爐渣。爐渣是指在燃燒過程中未被完全燃燒的垃圾殘渣,通常是一些難以燃燒的物質,如金屬、玻璃、陶瓷等。
二、爐渣的分類
爐渣的分類是爐渣處理的第一步。根據爐渣的不同性質,可以將爐渣分為以下幾類:
1. 重金屬爐渣:這種爐渣中含有大量的重金屬,如鉛、鎘、汞等。由于重金屬的毒性很強,因此需要進行特殊處理。
2. 玻璃爐渣:這種爐渣主要由玻璃和陶瓷等物質組成,通常可以進行再利用。
3. 非金屬爐渣:這種爐渣中不含有重金屬,但是含有大量的無機物質。通常可以進行再利用。
三、爐渣的處理
1. 重金屬爐渣的處理
重金屬爐渣需要進行特殊處理,以防止對環境造成污染。一般來說,重金屬爐渣的處理流程如下:
(1)爐渣的收集:將爐渣從垃圾發電廠中收集出來。
(2)篩選:將爐渣進行篩選,分離出其中的金屬。
(3)化學處理:將爐渣中的重金屬進行化學處理,將其轉化為無害物質。
(4)填埋:將處理后的爐渣填埋在專門的填埋場中。
2. 玻璃爐渣的處理
玻璃爐渣通常可以進行再利用,用于建筑材料等方面。玻璃爐渣的處理流程如下:
(1)爐渣的收集:將爐渣從垃圾發電廠中收集出來。
(2)篩選:將爐渣進行篩選,分離出其中的玻璃和陶瓷等物質。

(3)破碎:將爐渣進行破碎,使其變成粉末狀。
(4)再利用:將處理后的玻璃爐渣用于建筑材料等方面。
3. 非金屬爐渣的處理
非金屬爐渣通常可以進行再利用,用于建筑材料等方面。非金屬爐渣的處理流程如下:
(1)爐渣的收集:將爐渣從垃圾發電廠中收集出來。
(2)篩選:將爐渣進行篩選,分離出其中的無機物質。
(3)破碎:將爐渣進行破碎,使其變成粉末狀。
(4)再利用:將處理后的非金屬爐渣用于建筑材料等方面。
四、總結
爐渣處理是垃圾發電廠運營中非常重要的一環。通過對爐渣的分類和處理,可以減少對環境的影響,同時也可以為社會提供可再生能源。在未來,我們需要不斷探索更加環保、高效的爐渣處理方法,為人類創造更加美好的生態環境。




